Power Window Lift Window Regulator for Acura Mdx 20072013 China

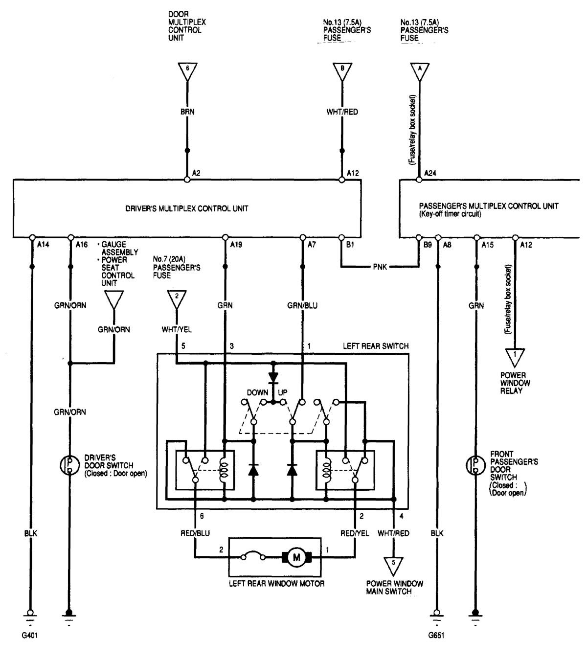
Acura Mdx Power Window Reset. 2017 2020 Acura MDX Service Light Reset Gen3AcuraMDX servicereset If the window does not work in AUTO, reset the power window control unit according to the above procedure again. Power options serve one basic function: to lessen the effort required to lower and raise the windows.

ACURA MDX How to Reset Service Due Soon A13, A12 Replace Engine Oil
ACURA MDX How to Reset Service Due Soon A13, A12 Replace Engine Oil from www.youtube.com

Power options serve one basic function: to lessen the effort required to lower and raise the windows. Here's how to reset the power window control unit: Driver's Power Window Turn the ignition switch to ON (II)

ACURA MDX How to Reset Service Due Soon A13, A12 Replace Engine Oil

This quick DIY video shows owners of the 1st generation 2001, 2002, 2003, 2004, 2005 and 2006 Acura MDX how to reset the driver power window auto up (close). If the window cannot close due to resistance or an obstacle, then the window will reopen immediately. Move the window all the way down by using the driver's window DOWN switch

2007 Acura MDX Power Window Control Sunroof Switch Assembly W/panel. 752K posts 94K members Since 2000 Acura MDXers Forum - a community where enthusiasts discuss engines, tires, service and everything you need to know about the MDX!. Here are some steps you can take to troubleshoot and potentially fix the issue with your Acura MDX window: 1

2014 Acura MDX SRS Module Reset and Removal Location YouTube. About Press Copyright Contact us Creators Advertise Developers Terms Privacy Policy & Safety How YouTube works Test new features NFL Sunday Ticket Press Copyright. If the window does not work in AUTO, reset the power window control unit according to the above procedure again.